Линейный драйвер на LM317
Описание и Характеристики
По-сути, LM317
представляет собой стабилизатор напряжения
, который можно включить и как стабилизатор тока
. Схема драйвера на этой микросхеме проста, как угол дома: вам потребуется сама микросхема и… один опорный резистор – и все! Все детали можно спаять навесным монтажом, прикрутив микросхему прямо к радиатору. Благодаря простоте и доступности при стоимости микросхемы около 0,2 у.е.
, эта микросхема многие годы пользуется огромной популярностью среди радиолюбителей. Один из аналогов микросхемы – популярная отечественная «КРЕН-ка» КР142ЕН12.
В зависимости от исполнения LM317 может иметь добавочный индекс, характеризующий корпус микросхемы. Наиболее распространенный варинат – LM317T
в корпусе TO-220
под винт для крепления непосредственно к радиатору охлаждения. LM317D2T
в корпусе D 2 PAK
рассчитана для монтажа на плате при небольшой мощности нагрузки.

Микросхема линейного стабилизатора LM317 / LM317T
Принцип регулирования напряжения/тока линейного стабилизатора состоит в том, что стабилизатор изменяет сопротивление p-n перехода выходного мощного транзистора (по сути, последовательного резистора в цепи) и тем самым адаптивно отсекает “лишнее” напряжение или гасит на себе “лишний” ток. Благодаря этому к питающему напряжению не домешиваются какие-либо высокочастотные помехи, поскольку их нет в принципе. Однако, у линейных стабилизаторов есть и серьезный недостаток. Как известно, при прохождении тока через любой резистор, на нем рассеивается мощность в виде тепла. Поэтому у линейного стабилизатора на LM317
склонность к сильному нагреву и, как следствие, достаточно низкий КПД
.
Схемы и примеры включения


Схема подключения LM317
для стабилизатора тока
предельна проста – просто подключить опорный резистор заданного номинала между ножками выхода и регуляторным входом. Значения сопротивления и мощности опорного резистора можно расчитать по упрощеной формуле:
R
= 1,25 / I out P
= 1,25 ⋅ I out
Полученные значения округляем до ближайшего значения номиналов сопротивления и до ближайшего бо́льшего
значения мощности, например для подключения полуваттных SMD 5730 получаем резистор на 8,2 Ом, мощностью 0,25 Вт, а для светодиодов на 1 Вт (300 мА), соответственно – 4,3 Ом и 0,5 Вт. Может оказаться, что резисторов требуемого номинала нет в наличии, тогда можно скомбинировать составной резистор из нескольких одинаковых, соединив из параллельно. В таком случае суммарное сопротивление такого составного резистора будет равно сопротивлению каждого резистора поделенного
на их кол-во, а мощность будет равно мощности каждого резистора помноженного
на их кол-во. Для простоты расчетов в Сети есть достаточно много он-лайн калькуляторов, например, такой .
Для работы стабилизатора тока на LM317 происходит падение напряжения не менее 3 В
– это надо учитывать при подборе входного напряжения и количества последовательно соединенных светодиодов. Например, рабочее напряжение для SMD 5730 – 3,3…3,4 В. Следовательно, если подключать по 3 светодиода в группе, то входное напряжение должно быть от 13 В (рабочее напряжение исправной бортовой сети автомобиля – 14 В).
При всей свое простоте линейный стабилизатор тока на LM317
отличается низким КПД и потребностью в дополнительным охлаждением.
↑ Режим зарядки по току
Мне позвонил друг и сказал, что ему нужно зарядное устройство к шуруповерту на дачу. C его слов, аккумуляторов в батарее 10 штук емкостью 1400 мА-час. Значит, требуется заряжать батарею 12 Вольт. Аккумуляторы никель-кадмиевые, для них возможны три режима зарядки: «А» — медленный, током 0,1 от ёмкости, время зарядки 14-16 часов; «Б» — сверхбыстрый, током от 1 до 4 ёмкости, время порядка 1 часа; «В» — ускоренный, током примерно 0,25 от ёмкости, время зарядки 4-6 часов. На мой взгляд, вариант «А» слишком медленный, пока батарея зарядится, или желание работать пропадет, или будет пора уезжать.
Вариант «Б» рискован, велика вероятность взрыва или выхода из строя батареи, для предотвращения этого нужен контроль за температурой каждого элемента, схема должна быть сложной, лучше на микроконтроллере, для него придется писать и отлаживать программу, далеко не все аккумуляторы могут выдержать такой режим, особенно герметичные.
Остается режим «В» — вечером батарея ставится на зарядку, утром аккумуляторы полностью заряжены, заряд полный, вероятность проблем минимальна.
Анализ промышленных схем удивил. В них обычно нет стабилизации тока, ограничение происходит за счет сопротивления вторичной обмотки питающего трансформатора. Значит при отклонении сетевого напряжения или не будет полной зарядки, или ток значительно возрастет. У нас ток зарядки будет стабилизирован
на заданном уровне, что полностью избавляет от указанных недостатков.
Производители
LM317t выпускают многие именитые производители, ниже представим их вместе с DataSheet:
Микросхема уже не одно десятилетие является хитом среди начинающих радиолюбителей благодаря своей простоте и надежности. На основе этой микросхемы можно собрать регулируемый блок питания на LM317, стабилизатор тока, светодиодный драйвер и другие БП. Для этого потребуется несколько внешних радиодеталей, для LM317 схема включения работает сразу, настройки не требуется.
Микросхемы ЛМ317 и LM317T datasheet полностью одинаковые, отличаются только корпусом. Никаких отличий или разницы нет, совсем нет.
Так же написал обзоры и datasheet других популярных ИМС TL431, LM358 LM358N, LM494. C хорошими иллюстрациями, понятными и простыми схемами.
- 1. Характеристики
- 2. Аналоги
- 3. Типовые схемы включения
- 4. Калькуляторы
- 5. Схемы включения
- 6. Радиоконструкторы
- 7. Datasheet, даташит
Стабилизатор тока на транзисторе
Однако, такой подход подойдет не во всех случаях (требуется высокое напряжение на источнике питания, при большой силе тока резистор будет изрядно нагреваться). Аналогичные проблемы есть и у простейших диодных стабилизаторов.
Наиболее логично управлять током с помощью транзисторов. На них мы и остановимся ниже. Такой подход выгоден не только с точки зрения экономии на стоимости составляющих элементов, но и с позиции тонкой настройки схемы под свои нужды (например, схемы на готовых микроконтроллерах не могут изменять выходных параметров в требуемом диапазоне, они работают только в фиксированных пределах, а значит, изменение под свои нужды будет затруднительным, так как необходимо применение дополнительных элементов для управления уровнем тока).
Применение стабилизаторов тока на транзисторе
Где может понадобиться стабильный ток? Чаще всего это схемы питания:
1. Светодиодов (автомобильные фары, ленты освещения, рекламные табло, новогодние гирлянды),
2. Паяльных станций,
3. Зарядных устройств (для бытовых аккумуляторов, автомобильных и т.п.),
4. И т.п.
Схема стабилизатора тока на одном транзисторе
Рис. 2. Схема стабилизатора тока на одном транзисторе
Логика работы очень проста:
1. Ток нивелируется высокоомным резистором R2 (около 200 Ом), а задающим является низкоомный резистор R1 (1-10 Ом).
2. Связка R2 D2 применяется в качестве делителя напряжения, только вместо второго резистора используется стабилитрон (он обеспечивает дополнительную стабилизацию управляющего тока на базе транзистора).
3. В нормальном режиме ток проходит на нагрузку практически без изменений.
4. При изменении тока на базе транзистора будет нивелироваться и выходной ток на катоде, он останется слабочувствительным к колебаниям на эмиттере. То есть, на нагрузку будет подаваться достаточная сила тока даже при колебаниях напряжения на источнике питания.
Сопротивление R1 может сильно нагреваться в процессе работы, поэтому этот элемент лучше всего выполнить из нескольких резисторов. Последние должны быть не чувствительны к температурному режиму работы. Именно R1 задает выходной ток, поэтому от его калибровки будут зависеть ключевые параметры всей схемы.
Сопротивление R2 может быть заменено переменным резистором для подстройки порога насыщения транзистора. Таким образом можно будет настроить уровень выходного тока.
Диод (стабилитрон) D1 может быть заменен сопротивлением.
В качестве биполярного транзистора можно использовать один КТ818 или связку из нескольких, соединенных по схеме составного транзистора.
Указанная схема подойдет для стабилизации токов в диапазоне 0.5-5 А при напряжении питания от 9 до 45 В.
Схема на двух транзисторах
Этот способ соединения транзисторов еще называют «токовое зеркало».
Схема выглядит следующим образом.
Рис. 3. Схема на двух транзисторах
По факту, здесь транзистор VT2 имеет соединенные между собой базу и коллектор, поэтому его функционал сопоставим с классическим диодом.
На деле же идентичность параметров обоих транзисторов позволяет лучше управлять (нивелировать) коллекторным током на основном элементе VT1. А в остальном логика работы аналогична предыдущей схеме (на одном транзисторе с диодным делением).
Мощные аналоги LM317T — LM350 и LM338
Правда, это честно показано на диаграмме Ripple Rejection. Теперь — о самом неприятном, а именно о несоответствии реальных электрических характеристик заявленным.
Это типовая схема стабилизатора напряжения с выходным напряжением 12 В.
Рекомендации по применению защитных диодов для LM носят обще-теоретический характер и рассматривают ситуации, которых не бывает на практике. Самым эффективный способ, это собрать простой стенд используя макетную плату для проверки и запитать все от батарейки,. Для этого в управляющую цепь включаем цепочки из транзисторов и резисторов, как показано на рисунке ниже.
Микросхема LM в корпусе ТО способна стабильно работать при максимальном токе нагрузки до 1,5 ампер. А схемы и данные в его datasheet все те же … Итак, недостатки LM, как микросхемы и ошибки в рекомендациях по ее использованию.
Также легко сделать на этой микросхеме источник с несколькими фиксированными напряжениями, которые можно переключать программно, с помощью микроконтроллера. Конфигурация выводов Типовая схема включения LM Схема регулируемого блока питания на LM будет выглядеть так: Мощность трансформатора Вт, напряжение вторичной обмотки вольт. Следовательно, на вход Vin надо подать больше чем 5 вольт.
Технические характеристики:

Это максимальные значения, которые могут привести к повреждению устройства или повлиять на стабильность его работы. Что увеличивает уровень пульсаций на нагрузке с повышением частоты. А для LM она фактически означает степень собственной ущербности и показывает, как же хорошо LM борется с пульсациями, которые сама же берет с выхода и опять загоняет внутрь самой себя. Тогда схема нашего регулируемого двуполярного источника может выглядеть например так: Здесь дополнительные мощные транзисторы VT1 и VT2 позволяют увеличить выходной ток стабилизаторов. Кроме отечественной интегральной схемы КРЕН12, выпускаются более мощные импортные аналоги, выходные токи которых в раза больше.
Стабилизация осуществляется путём изменения сопротивления одного из плеч делителя: сопротивление постоянно поддерживается таким, чтобы напряжение на выходе стабилизатора находилось в установленных пределах. Схема стабилизатора тока на lm Плюс данного стабилизатора в том, что он является линейным и не вносит высокочастотные помехи, например как некоторые импульсные стабилизаторы. Стабилизация и защита схемы Емкость С2 и диод D1 не обязательны. Аналоги lm Иногда найти конкретно требуемую микросхему на рынке не удается возможным, тогда можно воспользоваться подобными ей. Поскольку мы хотим 5 вольт на выходе, мы подадим к регулятору 7 вольт.
Что довольно часто наблюдается при изготовлении мощного светильника на светодиодах. Можно упростить себе жизнь, если использовать микросхему LM — аналог микросхемы LM, но на отрицательное напряжение. Что увеличивает уровень пульсаций на нагрузке с повышением частоты. Схема стабилизатора тока на lm Плюс данного стабилизатора в том, что он является линейным и не вносит высокочастотные помехи, например как некоторые импульсные стабилизаторы. Поэтому вам даже не придется переделывать схему готового устройства с целью подгонки параметров регулятора напряжения или неизменяемого стабилизатора.
Блок питания на LM338T part 1
Регулируемый блок питания на стабилизаторе напряжения LM317
Начинающему радиолюбителю просто не обойтись без хотя бы простейшего блока питания. При разработке или настройке того или иного устройства регулируемый блок питания является не заменимым атрибутом. Но если вы начинающий радиолюбитель, и не можете позволить себе дорогой навороченный блок питания, то эта статья поможет вам восполнить вашу нужду
Блок питания на микросхеме LM317T, схема:
В интернете встречается неисчислимое множество схем различных блоков питания. Но даже на первый взгляд легкие схемы, в процессе настройки оказываются не такими уж и легкими. Я рекомендую вам рассмотреть очень простую в настройке, дешевую и надёжную схему блока питания на микросхеме стабилизаторе LM317T, которая регулирует напряжение от 1,3 до 30 В и обеспечивает ток 1А (как правило, этого достаточно для простых радиолюбительских схем) рисунок №1.
VD1 – VD4, VD6, VD7 – Полупроводниковые диоды типа 1N5399 (1.5А 1000В) хотя, вы можете использовать любые другие подходящие по максимальному току 1.5 ампера и напряжению около 50 вольт. Можно также использовать диодный мост с теми же характеристиками. У кого что есть – тот из того и лепит:)VD5 – Обыкновенный светодиод (его не обязательно впаивать) он сигнализирует о включении питания. Диод VD6, защищает схему от бросков тока. VD7 — защищает микросхему от паразитного разряда ёмкости конденсатора С3.
R1 – около 18 КОм (нужно подбирать под ток светодиода).R2 — Можно не впаивать — он необходим в том случае если вам нужно получить нестандартные пределы регулировки напряжения. Вы просто подбираете его таким образом что бы сумма R2 + R3 = 5КОм.
R3 — 5,6 Ком.R4 – 240 Ом.C1 – 2200 мкФ (электролитический)
C2 — 0,1 мкФC3 — 10 мкФ (электролитический)C4 — 1 мкФ (электролитический)DA1 – LM317T
Основным элементом в схеме является микросхема LM317T, все её характеристики вы можете без труда посмотреть в мануале на микросхему. Единственное что следует отдельно отметить, это то что её обязательно необходимо цеплять на радиатор (рисунок №2) что бы микросхема не вышла из строя.
Максимальный ток у неё по документации 1.5 А – но я не рекомендую вгонять её в такие придельные режимы работы.Трансформатор я рекомендую использовать тоже с запасом по току (ток 3А), дабы в случае резкого броска тока он не вышел из строя.Каждый радиолюбитель делает печатные платы как ему самому угодно – но если вам лень её трассировать – можете использовать мой вариант печатной платы рисунок №3, который доступен по этой ссылке или по этой ссылке. Файлы можно открыть с помощью программы Sprint-Layout 5.
Прежде чем начать делать мой вариант разводки платы – ещё раз его просмотрите и проанализируйте!!! Плату я трассировал под способ фотолитографии, так что разверните её как необходимо вам. Я старался сделать плату наиболее универсальной для этой схемы и делал её под свои нужды. Если вы не будите впаивать резистор R2 – то вместо него просто нужна перемычка.
P.S.: Я постарался наглядно показать и описать не хитрые советы. Надеюсь, что хоть что-то вам пригодятся. Но это далеко не всё что возможно выдумать, так что дерзайте, и штудируйте сайт https://bip-mip.com/
Дополнительные рекомендации по настройки схемы:
Все сопротивления в схеме лучше всего ставить полуваттные, это почти гарантия стабильной работоспособности схемы, даже в предельных условиях эксплуатации. Резистор R2 можно полностью исключить из схемы, я оставлял под него место на те случаи, когда нужно получит нестандартное напряжение. А ещё, хорошенько покопавшись в интернете, я нашел специальный калькулятор для пересчёта LM317, а именно резисторов в цепи управления регулировки напряжения.
Резисторы R3 и R4 – это обыкновенный делитель напряжения, таким образом, мы можем его подобрать под те резисторы, что у нас есть под рукой (в заданных пределах) – это очень удобно и позволяет без особого труда отрегулировать работу LM317T под любое напряжение (верхний придел может варьироваться от 2 до 37 В). К примеру, можно так подобрать резисторы, чтобы ваш блок питания регулировался от 1,2 до 20В – всё зависит от пересчёта делителя R3 и R4. Формулу по которой работает калькулятор, вы можете узнать почитав даташит на ЛМ317Т. В остальном — если всё собрано верно , блок питания сразу же готов к работе.
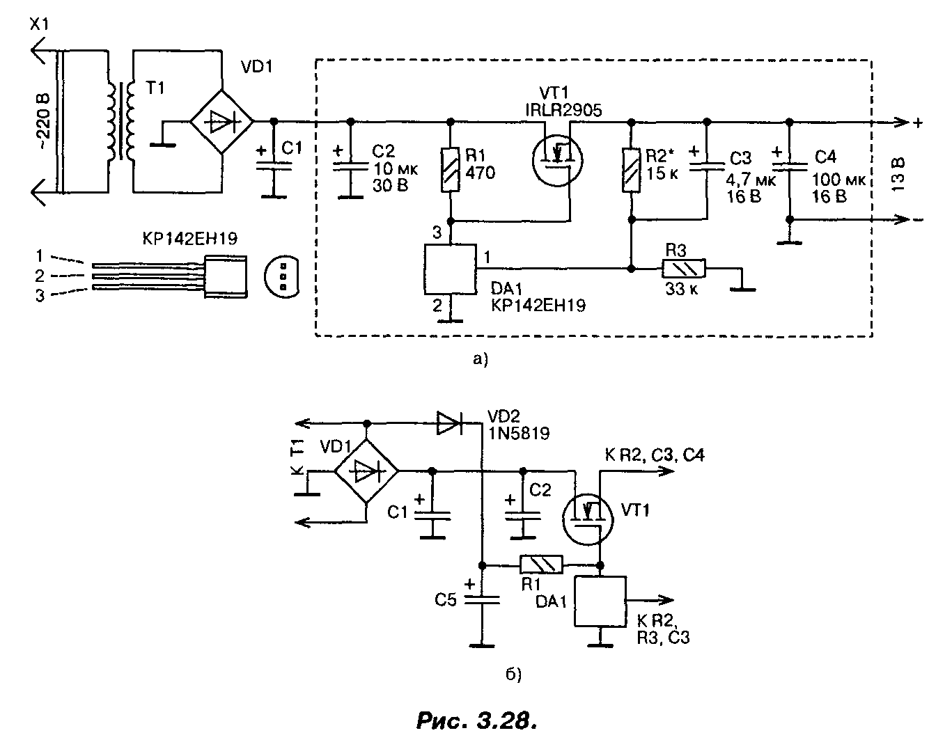
Стабилизатор напряжения на мощном полевом транзисторе 13В (IRLR2905)
При построении сильноточных стабилизаторов напряжения радиолюбители обычно используют специализированные микросхемы серии 142 и аналогичные, «усиленные» одним или несколькими, включенными параллельно, биполярными транзисторами. Если для этих целей применить мощный переключательный полевой транзистор, то удастся собрать более простой сильноточный стабилизатор,

Схема одного из вариантов такого стабилизатора приведена на рис. 3.28.0. Со вторичной обмотки трансформатора переменное напряжение около 13 В (эффективное значение) поступает на выпрямитель и сглаживающий фильтр. На конденсаторах фильтра оно равно 16 В. Это напряжение поступает на сток мощного транзистора VT1 и через резистор R1 на затвор, открывая транзистор.
Часть выходного напряжения через делитель R2, R3 подается на вход микросхемы DA1, замыкая цепь ООС. Напряжение на выходе стабилизатора возрастает вплоть до того момента, пока напряжение на входе управления микросхемы DA1 не достигнет порогового, около 2,5 В. В этот момент микросхема открывается, понижая напряжение на затворе мощного транзистора, т.е. частично закрывая его, и, таким образом, устройство входит в режим стабилизации. Лучшие результаты удастся получить, если диод VD2 подключить к выпрямительному мосту (рис. 3.28.6). В этом случае напряжение на конденсаторе С5 увеличится, поскольку падение напряжения на диоде VD2 будет меньше, чем падение напряжения на диодах моста, особенно при максимальном токе.
При необходимости плавной регулировки выходного напряжения постоянный резистор R2 следует заменить переменным или подстроенным резистором.
В стабилизаторе в качестве регулирующего элемента применен мощный полевой транзистор IRLR2905. Хотя он и предназначен для работы в ключевом (переключательном) режиме, в данном стабилизаторе он используется в линейном режиме. Транзистор имеет в открытом состоянии весьма малое сопротивление канала (0,027 Ом), обеспечивает ток до 30 А при температуре корпуса до 100°С, обладает высокой крутизной и требует для управления напряжения на затворе всего 2,5…3 В. Мощность, рассеиваемая транзистором, может достигать 110 Вт.
Полевым транзистором управляет микросхема параллельного стабилизатора напряжения КР142ЕН19 (импортный аналог TL431). Конденсаторы — малогабаритные танталовые, резисторы — MJ1T, С2-33, диод VD2 — выпрямительный с малым падением напряжения (германиевый, диод Шоттки). Параметры трансформатора, диодного моста и конденсатора С1 выбирают исходя из необходимого выходного напряжения и тока. Хотя транзистор и рассчитан на большие токи и большую рассеиваемую мощность, для реализации всех его возможностей необходимо обеспечить эффективный теплоотвод.
Налаживание сводится к установке требуемого значения выходного напряжения. Надо обязательно проверить устройство на отсутствие самовозбуждения во всем диапазоне рабочих токов. Для этого напряжения в различных точках устройства контролируют с помощью осциллографа. Если самовозбуждение возникает, то параллельно конденсаторам CI, С2 и С4 следует подключить керамические конденсаторы емкостью 0,1 мкФ с выводами минимальной длины. Размещаются эти конденсаторы как можно ближе к транзистору VT1 и микросхеме DA1.
Печатная плата устройства приведена на рис. 3.29. Эта плата рассчитана на установку малогабаритных деталей в корпусах для поверхностного монтажа, в том числе и микросхема КР142ЕН19 требует замены на импортный аналог в корпусе SO-8.

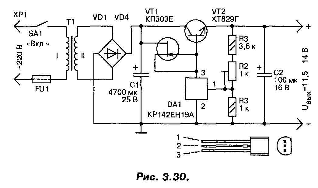
В случае, если полевой транзистор найти не удалось, стабилизатор можно выполнить по другой схеме (рис. 3.30), на мощных биполярных транзисторах, с использованием той же микросхемы. Правда, максимальный ток нагрузки у этого варианта стабилизатора не более 3…4 А. Для повышения коэффициента стабилизации применен стабилизатор тока на полевом транзисторе, в качестве регулирующего элемента применен мощный составной транзистор. Трансформатор должен обеспечивать на вторичной обмотке напряжение не менее 15 В при максимальном токе нагрузки.
Микросхема LM 317 (стабилизатор тока для светодиодов в автомобиле)
Можно применять стабилизаторы напряжения 12 вольт для светодиодов в автомобильном исполнении. Подсветка панелей, номерных знаков, установка белых led-ламп в качестве габаритных или ходовых огней – вот только несколько точек установки.

Led-лента на фаре авто
Внимание! Долговечность диода, излучающего свет, зависит не столько от стабильного напряжения питания, сколько от протекающего через него тока. Если элементы модели AlInGaP/GaAs могут переносить перегрузки по току, то led-диоды на основе GaInN/GaN не продержатся и пары часов
Ровное свечение излучающих диодов при различных подключениях (параллельно или последовательно включенные цепочки) возможно при одинаковых значениях тока.
Как избежать 3 ошибки при пайке схемы
- Перед началом всех работ по спайке, обязательно выбираем наиболее подходящий паяльный аппарат, для сборки микросхемы. Тот старый, что лежит дома или в гараже подойдет только опытным людям, новичок же испортит плату, не сумев справиться с мощностью. Наиболее подходящий диапазон напряжения для соединения плат и проводков — 15-30 Ватт. Большую мощность не используем, иначе плата сгорит и придется начинать все сначала, с новыми деталями.
- Перед тем, как начинать соединения деталей посредством пайки, удостоверьтесь, что схема хорошо очищена. Для качественной обработки используют простой состав – смешивается любое мыло с чистой водой. После чистая салфетка обмакивается в приготовленный раствор и плата очень качественно протирается по всей поверхности. Если на металле останутся следы мыла, то вытираем их аккуратно сухой салфеткой. На платах часто замечают довольно плотные отложения. Чтобы избавиться от них, придется сходить в магазин с электротоварами и купить специальный очищающий состав. Продавцы подскажут все необходимое. Участок обрабатываем, пока не появится легкий металлический блеск.
- Контакты на плате располагаем в правильной последовательности – для начала работаем с маленькими резисторами, а затем переходим на большие детали. Если сначала закрепить все крупные части, то мелкие детали очень неудобно станет присоединять – большие компоненты помешают.
Не стоит пренебрегать советами. Они позволят создать более качественное соединение, а значит и долговечность стабилизатора.
Зарубежные и российские аналоги
Чем можно заменить lm317 ? Полными аналогами микросхемы являются GL317, SG317, UPC317, ECG1900. Очень известным отечественным аналогом lm317t c фиксированным напряжением является микросхема KP142ЕН12. Если нужен регулируемый линейный стабилизатор, то подойдет КРЕН12А (можно и Б).
Безопасность при эксплуатации
Максимальное напряжение между входом и выходом не должно превышать 40 В. Мощность рассеивания не более 20 Вт. Температура пайки не должна превышать 260 °С, при соблюдении расстоянии от корпуса микросхемы более 1,6 мм и времени нагревания до 10 секунд. Температура хранения устройства должна находится в пределах от -65 до + 150 °С, рабочая температура не более + 150 °С.
Это максимальные значения, которые могут привести к повреждению устройства или повлиять на стабильность его работы. Микросхема хорошо защищена от тепловой перегрузки и короткого замыкания контактов. Однако не стоит превышать допустимые параметры при эксплуатации, для избежания выхода её из строя и достижения максимально надежной работы.
Пример расчётов и сборки

Если собрать очень хочется а подходящего блока питания нет, то есть несколько вариантов это решить. Выменять у соседа или подключить схему к батарее на 9V типа Крона. На фото видно всю схему в сборе со светодиодом.
Если для светодиодов необходим 1А, то указываем это в калькуляторе и получаем результат 1,25ом. Резистора точно такого номинала нет, поэтому устанавливаем подходящий с номиналом в сторону увеличения Ом. Второй вариант, это использовать параллельное и последовательное подключение резисторов. Правильно подключив несколько сопротивлений получим необходимое количество Ом.

Ваши стабилизаторы тока на LM317 будут похожи на ниже представленные изделия.


А если вы страдаете полным светодиодным фанатизмом, то будет выглядеть так.

Метка: LM317T
Предлагаемый несложный стабилизатор с регулируемым в широких пределах выходным напряжением и токовой защитой может быть использован как в одноканальных, так и в многоканальных лабораторных источниках питания.
Выходное напряжение стабилизатора можно регулировать от 3 до 27 В, Наибольший ток нагрузки — 3А. Его прототипом послужил стабилизатор, описанный в статье А.
Уварова “Лабораторный источник питания” (“Радиоконструктор”, 2001, …
Читать далее
Постоянная ссылка на это сообщение: https://meandr.org/archives/35226
В радиолюбительской практике в быту и на работе иногда возникает необходимость в резервировании питания различных устройств.
Речь не идет об источниках бесперебойного питания (НРБ), а об аварийном освещении, устройствах охранной сигнализации, любительских метеостанциях, рекламных щитах, радиолюбительских репитерах, туристических палатках, т.е.
в устройствах и системах, где в качестве резервного или основного питания применяется аккумулятор без преобразования …
Читать далее
Постоянная ссылка на это сообщение: https://meandr.org/archives/23888
Здесь представлена схема регулируемого источника питания 1.2 – 36В, 5А (Рис.1). Рис.1. Принципиальная схема Основные элементы – транзистор Дарлингтона TIP147 PNP (Рис.2 ) и линейный регулируемый стабилизатор положительного напряжения LM317 (Характеристики LM317 представлены в таблице 1). Рис.2. Цоколевка транзистор Дарлингтона TIP147
Читать далее
Постоянная ссылка на это сообщение: https://meandr.org/archives/12584
Для управления напряжением используется потенциометр, который подключается к соответствующему разъему на плате. Напряжения поступает на диодный мост выпрямителя (напр.
4 шт 1N4007), конденсатор (1000 мкФ) и так далее, достаточно только подключить выход трансформатора источника переменного тока
Важно, входное напряжение не должно …. Читать далее
Читать далее
Постоянная ссылка на это сообщение: https://meandr.org/archives/10314
Один из важных узлов радиоэлектронной аппаратуры – стабилизатор напряжения в блоке питания. Еще совсем недавно такие узлы строили на стабилитронах и транзисторах.
Общее число элементов стабилизатора было довольно значительным, особенно если от него требовались функции регулирования выходного напряжения, защиты от перегрузки и замыкания выхода, ограничения выходного тока на заданном уровне. С появлением специализированных микросхем ситуация …
Читать далее
Подготовительные работы
Для работы потребуется ряд элементов и деталей, которые можно приобрести в специализированном магазине или взять из другого устройства:
- Стабилизатор тока lm317;
- R-3 – сопротивление 0.1Ом*2 Вт;
- TR-1 – трансформаторное устройство силового типа;
- T-1 – транзистор вида КТ-81-9Г;
- R-2 – сопротивление действие 220Ом;
- F-1 – предохраняющий элемент 0.5 А и 250В;
- R-1 – сопротивление 18К;
- D-1 – светодиод IN-54-00;
- P-1 – сопротивление 4,7 К;
- BR-1 – светодиодный барьер;
- LED-1 – цветной диод;
- C-1 – конденсаторный аппарат модификации с параметрами 3 300 мкф*43V;
- C-3 – конденсаторное устройство модификации 1мкф*43V;
- C-2 – конденсаторный элемент керамического вида 0.1 мкф.
Перечень может видоизменяться в зависимости от разновидности применяемой схемы подключения.

Рабочая схема подключения
Предварительно перед сборкой преобразователя lm317t нужно приобрести все составляющие из вышеперечисленного списка.

Чаще всего такой СН применяют в комплекте со светодиодами
Основной деталью изделия является трансформатор, который можно извлечь из любого электрического прибора: музыкальный центр, телевизор или небольшая магнитола. Также его можно приобрести, специалисты рекомендуют отдавать предпочтение модификации TBK110. Однако выходное напряжение модель может производить только со значением 9В.
Основные выводы
Стабилизатор напряжения на 12 вольт устанавливается в электросхему авто, когда нужно сохранить работоспособность светодиодов и предотвратить на них вредное влияние переменных параметров бортового тока. Устройство можно купить или при достаточном опыте в радиотехнике собрать своими руками. Существуют четыре популярных варианта для самостоятельной сборки:
- На кренке.
- На двух транзисторах.
- С помощью операционного усилителя.
- С применением импульсной микросхемы.
У каждого из них есть свои особенности. При выборе компонентов и в ходе сборки своими руками нужно строго следовать предложенной схеме.
Предыдущая
Автомобильный светКак выбрать и поменять лампу ближнего света на Рено Логан
Следующая
Автомобильный светЛучшие способы подключения светодиодной ленты в машине





































